「画像フォルダ−」過去ログ。  2006年 ー 2007年        Back to Top  Back

  2006年から2007年に渡り「画像フォルダ−」に掲載したデ−タです。自作の情報が、一杯有ります。 


    BBS書き込み日     : 投稿した人      :     タイトル           (投稿者は、敬称略)

  2007−12/31     JE1AHW/内田   今年最後の製作。超再生受信機 約100MHzから130MHzまで ・・・(1)(2)(3)

  2007−12/27     杉浦           高周波電流プロ−ブ(−20dBカップラ−)を製作しました。 ・・・(1)(2)(3)(4)(pdfファイル)

  2007−12/22     JE1AHW/内田   PSN−Gear07式」 キット用基板が出来ました。 ・・・(1)

  2007−12/22     JA8NVJ/長田    「自作プロ−ブ・シリ−ズ」を製作しました。アルミパイプをベ−スにしました。・・・(1)(2)(3)(4)(5)

  2007−12/22     JH8LDW/篠原    「2SC2078x2 P−P リニアアンプ」 の回路図、プリントパタ−ンです。・・・(1)(2)(pdfファイル)

  2007−12/08     JH8LDW/篠原    「21MHz 5W output リニアアンプ」を製作しました。回路図です。・・・(1)(pdfファイル)

  2007−12/03     JE1AHW/内田   PSN送信機を作っている原点は・・。昔書き写したPSN送信機回路図2題 ・・・(1)(2)

  2007−11/26     JH8LDW/篠原    「CYTEC PSNタイプSSBジェネ−タ−」を製作してみました。・・・(1)(2)(3)

  2007−11/22     JH1NUK/戸田   下記トランシ−バ−の、「VFO+周波数安定化回路」の実験。・・・ (1)(2)

  2007−11/22     JH1NUK/戸田   3.5/14MHz 2バンドSSBトランシ−バ−が完成!。・・・ (1)(2)(3)(4)(5)(PDF)

  2007−11/19     JF2VVJ/田口    デジタルQRPパワ−計 PO−10を製作しました。・・・ (1)(2)

  2007−11/09     JE1AHW/内田   「7MHzPSNタイプSSB送信機」の 9MHzPSNタイプSSBジェネレ−タ−完成・・・(1)(2)(3)(4)(5)

  2007−11/08     JR6CON/高橋   VFO友の会 その2。 6MHz VFOのドリフト特性(下記のVFO) ・・・(1)

  2007−11/06     JR6CON/高橋   VFO友の会 その2。 6MHz VFOの実験 ・・・(1)(2)

  2007−11/06     JH8LDW/篠原   VFO友の会 その1。 9MHz VFOの実験 ・・・(1)(2)(3)

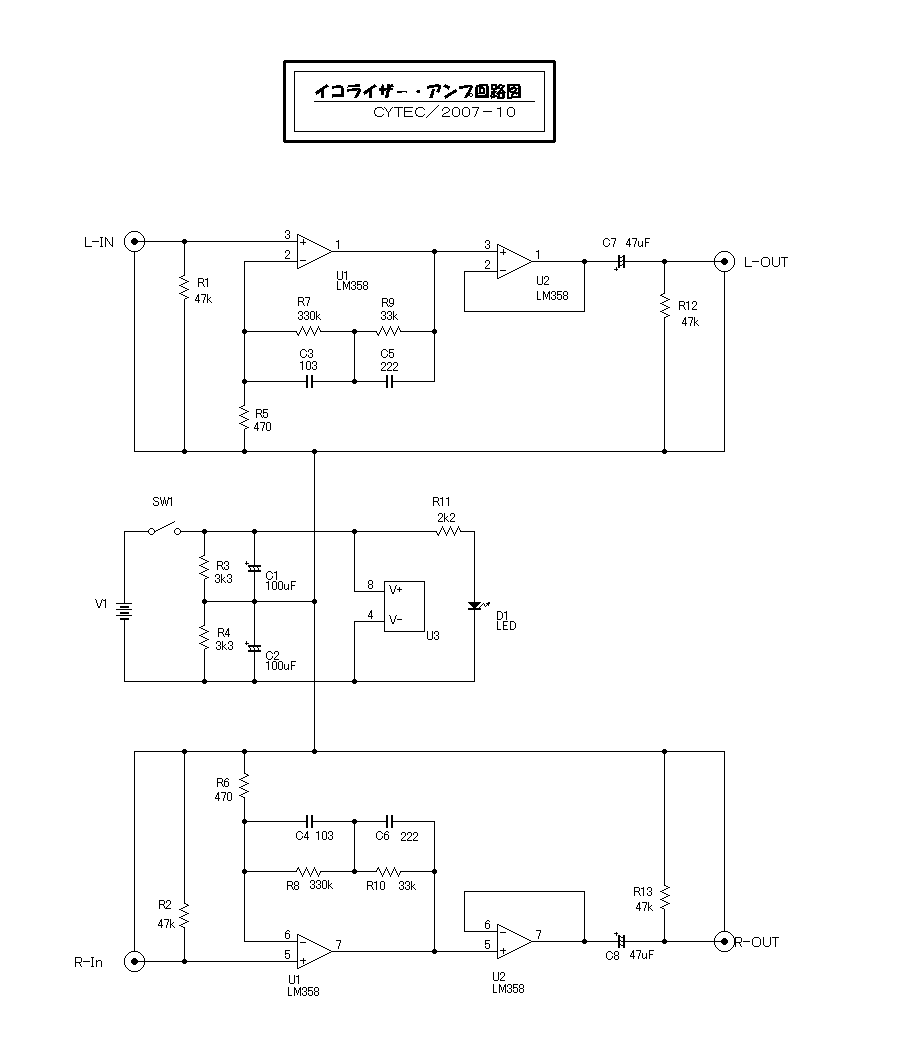
  2007−10/27     JE1AHW/内田   製作したレコ−ドプレ−ヤ−につなぐ「オ−ディオ イコライザ−アンプ」です。 ・・・(1)(2)(3)

  2007−10/21     JE1AHW/内田   イコライザ−アンプ回路図 ・・・(1)

  2007−10/18     JH8LDW/篠原    カッコイイでしょう。「どこでもアンテナ」 7MHz帯用を製作しました。・・・(1)(2)

  2007−10/13     JE1AHW/内田   7MHz PSNタイプ送信機 実験基板の様子 ・・・(1)(2)

  2007−10/04     JE1AHW/内田   送受信時の電圧が同じになる、TR電源切り替え回路cytec版 ・・・(1)(2)

  2007−10/01     JE1AHW/内田   一般整流用ダイオ−ドを使った、7MHz帯用アンテナスイッチの実験回路図 改良版 ・・・(1)(2)

  2007−10/01     JE1AHW/内田   一般整流用ダイオ−ドを使った、7MHz帯用アンテナスイッチの実験回路図  ・・・(1)

  2007−09/23     JH8LDW/篠原    再登場「14MHz SSBトランシ−バ− ONE−Boardタイプ」が完成しました。・・・(1)(2)(3)(各500kb)

  2007−09/23     JE1AHW/内田   トランジスタ−RFパワ−アンプ 7MHz 2W 試作機回路図  ・・・(1)

  2007−09/22     JE1AHW/内田   トランジスタ−RFパワ−アンプ 「コイルのタップによるマッチング方法」  ・・・(1)(pdfファイル)

  2007−09/16     JA8JPO/山田    ポリフェ−ズ・シフト・ネットワ−ク(PPSN)のリサ−ジュ図形例 ・・・(1)

  2007−09/10     JR3BGT/小畠    私の使っている、移動運用システムを紹介します。 ・・・(1)(2)(3)

  2007−09/08     JE1AHW/内田   PSNタイプ送信機 「7MHz Planet T40」 0.2Wout回路図/実験ボ−ド  ・・・(1)(2)(3)(4)

  2007−09/07     JH1NUK/戸田    愛用の自作「21MHz SSB トランシ−バ−」です。・・・(1)(2)

  2007−09/03     JH7PYU/大内    面白い回路です。「ヘテロダイン(発振j+混合)VXO回路」・・・(1)

  2007−08/31     JM7RTI/木村    AM系スケルチ「4069使用 ノイズイレ−サ−」の製作・・・(1)(ZIPファイル)

  2007−08/22     JE1AHW/内田   9MHz PSNタイプジェネレ−タ ALL−TRに改造しました。−・・・(1)(2)(3)(4)(5)

  2007−08/18     JE1AHW/内田   1KHzOUT・1石低周波発振器 「はじめての・・。」版で製作してみました。・・・(1)(2)(3)

  2007−08/17     JE1AHW/内田   ツィンT型 1石低周波発振器 CQ出版社「はじめてのトランジスタ−回路設計」より・・・(1)(pdfファイル)

  2007−08/17     JR3UIL/柄澤    6MHz帯 Sparrow−AirBand 受信機が完成しました。・・・(1)(2)

  2007−08/14     JE1AHW/内田   ツィンT型 1石低周波発振器の実験 ・・・(1)(2)(3)

  2007−08/11     JE1AHW/内田   ウワサの検証「VFOのタンク回路はHI−Cが安定する」は本当か?。 ・・・(1)pdfファイル)(2)(3)(4)

  2007−08/11     JE1AHW/内田   猛暑がなせる珍事。5MHzVFOドリフト特性を測定してみたら ・・・(1)(2)

  2007−08/06     JH8LDW/篠原    「21MHz SSBトランシ−バ− ONE−Board実装タイプ」が完成しました。・・・(1)(2)(3)

  2007−07/31     JE1AHW/内田   怪しげなトロイダルコア−、T68#6にそっくりだが・・・。 ・・・(1)

  2007−07/24     JS1BVK/山田   21MHz CWトランシ−バ− AS−15完成しました。 ・・・(1)(2)(3)(4)(5)

  2007−07/23     JE1AHW/内田   ラダ−型フィルタ−を使ったSSBジェネレ−タ−の調整用モニタ−受信機 ・・・(1)(2)(3)(4)(5)

  2007−07/17     JE1AHW/内田   Hallicrafters HT−37 送信機のAF−PSNです。(ロ−カル所有品)・・・(1)(2)

  2007−07/15     JE1AHW/内田   AF-PSNを、ユニット化して見ました。・・・(1)(2)(3)(4)

  2007−07/10     JE1AHW/内田   RF−PSN の計算式・・・(1)

  2007−07/06     JE1AHW/内田   9MHz PSNタイプ SSBジェネレ−タ−開発中・・・(1)(2)

  2007−07/06     JE1AHW/内田   ラダ−型フィルタ−を使ったSSBジェネレ−タ−の調整用モニタ−受信機 試作機・・・(1)(2)

  2007−06/12     JA6XLJ/緒方    CYTEC版 16MHzVFO製作してみました。 ・・・(1)(2)(それぞれpdfファイル)

  2007−06/05     JP2OMU/酒井   PLL使用「50MHzAMトランシ−バ−」が完成! ・・・ (1)(2)(3)(4)(5)(6)

  2007−05/31     JA6XLJ/緒方    3MHz LC発振VFOの実験 QRHの比較 ・・・(1)(2)(3)(それぞれpdfファイル)

  2007−05/31     JA6XLJ/緒方    アッテネ−タ−を製作しました。 ・・・(1)(2)(3)(pdf)(4)(pdf)

  2007−05/24     JE1AHW/内田    PSN送信機用、クリスタル発振回路+RF−PSN ・・・(1)

  2007−05/18     JE1AHW/内田    今回使用したサレンキ−タイプ・LPF ・・・(1)(2)

  2007−05/18     JE1AHW/内田    JA7LK−PSN・リサ−ジュ図形・・・(1)(2)(3)(4)(5)(6)(7)(8)(9)(10)

  2007−05/18     JE1AHW/内田    PPSNネットワ−ク・リサ−ジュ図形・・・(1)(2)(3)(4)(5)(6)(7)(8)(9)

  2007−05/03     JM4JUI/寺澤     Full自作。「Planet40」+「どこでもアンテナ」完成しました。・・・(1)(pdfファイル、686KB)

  2007−05/01     JE1AHW/内田    青色LEDを、ラジケ−タ−の照明に使ってみました。・・・(1)(2)

  2007−04/30     JE1AHW/内田    下記「Planet40」に使用したVFOの、ドフフト特性測定・・・(1)(2)(3)(4)

  2007−04/30     JE1AHW/内田    「7MHz受信機 Planet40 VFOタイプ」製作しました。・・・(1)(2)(3)(4)(5)(6)

  2007−04/14     JH8LDW/篠原    「21MHz SSB トランシ−バ−4号機」が完成しました。・・・(1)(2)(3)

  2007−04/14     JA6CFT/福元    自作スペクトラムアナライザ−完成しました。・・・(1)(2)

  2007−04/10     JE1AHW/内田    BS放送アンテナに付いているコンバ−タ−を分解。・・・(1)(2)(3)(4)(5)

  2007−03/17     JE1AHW/内田    「7MHz帯用 どこでもアンテナ」完成しました。・・・(1)(2)(3)(4)(5)

  2007−03/10     JE1AHW/内田    「7MHz帯用アクティブアンテナ」試作です。 ・・・(1)(2)(3)(4)

  2007−03/09     JH8LDW/篠原    「21MHz DDS トランシ−バ−」が完成しました。・・・(1)(2)

  2007−03/03     小松            ワープロの外字登録で作成したパターン図・・・  (1)

  2007−03/02     JR6CON/高橋    QRPデジタルパワ−計、PO−10を製作しました。 ・・・(1)(2)

  2007−03/02     JR3BGT/小畠    AVR使用、DDS−VFO(基板キット)を製作しました。 ・・・(1)(2)

  2007−02/25     大阪府在住/西澤   50MHz DSBトランシ−バ−を製作しました。 ・・・(1)

  2007−02/25     JR3BGT/小畠    SSB機の調整に「2Tone 発振器}を製作しました。 ・・・(1)(2)

  2007−02/01     JE1AHW/内田    「Planet40」キット用プリント基板完成 ・・・(1)(2)(3)(4)

  2007−01/29     JE1AHW/内田    「Planet40」2SC1815版 実際の受信音です。(AVIファイル2.8M)・・・(1)

  2007−01/25     JE1AHW/内田    研究中!。「アクティブ受信アンテナ」回路図・・・(1)

  2007−01/20     JR3UIL/柄澤     3.5,7,21,28MHz対応アンテナカップラ−を製作・・・(1)(2)(3)

  2007−01/13     JE1AHW/内田    「Planet40−Classic (372−Type)」完成しました。・・・(1)(2)

  2007−01/13     JE1AHW/内田    ダイソ−ラジオ回路図書きました。使用ICデ−タ−シ−ト・・・(1)(2)(PDF)

  2007−01/13     JG7SYI/渡部     「ダイソ−レシ−バ−スタンダ−ド」前回写真の続きです。  ・・・(1)(2)

  2007−01/12     JE1AHW/内田    自作基板に印刷シ−ルを使いシルクを入れてみました。・・・(1)(2)

  2007−01/12     JE1AHW/内田    これは便利です。ダイソ−で購入した多段型ドリル・・・(1)

  2007−01/06     JG7SYI/渡部     ダイソ−¥300ラジオの回路図は、このサイトを見て下さい ・・・(1)(2)

  2007−01/07     JG7SYI/渡部     ダイソ−¥300ラジオ改造7MHz受信機の実際の受信音 ・・・(1)(AVIファイル)

  2007−01/07     JG7SYI/渡部     ダイソ−¥300ラジオ改造7MHz受信機 ・・・(1)(2)(3)(4)


  2006−11/09     JE1AHW/内田   MB1501H PLL−VFOキット 完成品例の紹介・・・(1)(2)(3)

  2006−11/02     JR6CON−1/高橋 感光基板から製作した、周波数カウンタ−が完成。・・・(1)(2)

  2006−11/02     JR3BGT/小畠   下記「エア−グ−ス15」に使用するDDS−VFOを製作。・・・(1)(2)(3)

  2006−11/02     JR3BGT/小畠   私の、「エア−グ−ス15」完成しました。・・・(1)(2)

  2006−11/02     JR3UIL/柄澤    「セパレ−ト型50MHzSSBトランシ−バ−」が完成・・・(1)(2)

  2006−10/24     JE1AHW/内田   7MHz受信機「Planet40」試作機が完成・・・(1)(2)(3)(4)(5)

  2006−10/01     JE1AHW/内田   MB1501H PLL−VFOプロトタイプ完成・・・(1)(2)(3)(4)(5)

  2006−09/25     JR3BGT/小畠   私の、「エア−グ−ス15」着々と製作中です。・・・(1)(2)

  2006−09/15     JA8NVJ/長田   自作「デジタル表示 FETゲ−トディップメ−タ−」です。・・・(1)(2)(3)

  2006−08/29     JH4JBJ/原田   下記50MHzAMトランシ−バ−の スペック・各部の説明・・・(1)(2) PDFファイル

  2006−08/27     JH4JBJ/原田   2006年度 自作コンテスト規定部門 第三席を頂きました。 ・・・(1)(2)(3)

  2006−08/17     JH8LDW/篠原   現在製作中の「21MHzDDSトランシ−バ−」です。・・・(1)(2)(3)

  2006−08/12     JE1AHW/内田   15年ほど前に製作したVFO ドリフト特性取りました。・・・(1)(2)(3)

  2006−07/31     JE1AHW/内田   「Planet40」Ver2 全回路図(2006/7現在)・・・(1)

  2006−07/31     JE1AHW/内田   「Planet40」フロントエンド部BPF方式に変更しました。・・・(1)(2)(3)

  2006−07/30     JE1AHW/内田   「RCDライタ−」を製作しました。・・・(1)

  2006−07/18     JA8NVJ/長田   私が製作した,PO−10です。電池駆動で使用しています。・・・(1)(2)

  2006−07/17     JE1AHW/内田   16MHzを直接発振させたVFOの実働テスト。・・・(1)(2)

  2006−07/15     JE1AHW/内田   16MHzを直接発振させたVFOの実験。・・・(1)(2)(3)(4)(5)

  2006−07/10     杉浦           10MHz−1.9GHz ノイズソ−スの製作例です。・・・(1)(2)(3)(4)

  2006−07/08     JH8LDW/篠原   安価なスペ−サ−の代用品です。1000個¥210・・・(1)(2)(3)(4)

  2006−07/01     安部邦夫/exJA0XV  50MHz受信用クリスタルコンバ−タ−・・・(1)(2)

  2006−06/04     JH8LDW/篠原   下記チェックピンの使用例(SSBジェネレ−タ−)・・・(1)(2)

  2006−06/04     JH8LDW/篠原   ¥100ショップの材料による、チェックピンの自作です。・・・(1)(2)(3)

  2006−06/04     安住/東京都     私の製作した「FRMS」フロントパネルです。・・・(1)

  2006−05/23     JE1AHW/内田   プリミックスVFO Ver3 TRミキサ使用 写真・・・(1)(2)(3)(4)

  2006−05/23     JE1AHW/内田   プリミックスVFO Ver3 TRミキサ使用 ドリフト特性・・・(1)(2)

  2006−05/23     JE1AHW/内田   プリミックスVFO Ver3 TRミキサ使用 回路図、スプリアス特性・・・(1)(2)

  2006−05/12     JE1AHW/内田   プリミックスVFO Ver2 TRミキサ使用 写真・・・(1)(2)(3)(4)(5)

  2006−05/12     JE1AHW/内田   プリミックスVFO Ver2 TRミキサ使用 特性・・・(1)(2)(3)(4)(5)

  2006−05/05     JP2OMU/酒井   MB1501使用PLL−VFO 信号スペクトラム/高調波 ・・(1)(2)(3)

  2006−05/04     JE1AHW/内田   7MHzSSB受信機「Planet40」 試作機の様子・・・(1)(2)(3)

  2006−04/30     JE1AHW/内田   MAX9703による AF D級アンプの試作・・・(1)

  2006−04/22     JE1AHW/内田   プリミックスVFOの試作機が出来ました。・・・(1)(2)(3)(4)(5)(6)

  2006−04/22     JM1GCH/石川   私のトランシ−バ−開発風景です。ジェネレ−タ−を作りました。・・・(1)

  2006−04/07     JH9MXG/引谷   PLL方式、144MHzFMトランシ−バ−です。・・・(1)(2)(3)(4)

  2006−04/03     JE1AHW/内田   CYTEC/7MHzSSB受信機 試作機の様子・・・(1)(2)(3)(4)(5)

  2006−04/02     JE1AHW/内田   「CYTEC DDS−VFOシステム」周波数設定用ツ−ル・・・(1)(圧縮ファイル形式)

  2006−03/25     JE1AHW/内田   ハイブリット型ラダ−・フィルタ−の実験 実験ユニットの様子・・・(1)

  2006−03/25     JE1AHW/内田   ハイブリット型ラダ−・フィルタ−の実験・・・(1)(2)(3)(4)(5)(6)

  2006−03/07     JE1AHW/内田   JDMタイプPICライタ−、書き込みソフト「WinPic」使用時の注意点・・・(1)

  2006−02/27     JA8GMB/表    入出力パラレル・ラダ−フィルタ−の実験報告・・・(1)(2)(3)(4)(5)

  2006−02/27     JA2GRC/大塚   CYTECキットの製作奮戦記・・・(1)(圧縮ファイル形式、969K、htmlファイル)

  2006−02/12     JE1AHW/内田   MB1501 PLL-VFO出力高調波特性(62MHz、スパン500MHz)・・・(1)

  2006−02/12     JE1AHW/内田   MB1501 PLL-VFO出力近傍スペクトラム(62MHz、スパン100KHz)・・・(1)

  2006−02/07     7N4RRC/山本   PSNタイプ 50MHzSSB送信機、電波がでました!。・・(1)(圧縮ファイル形式、264K)

  2006−01/26     JE1AHW/内田   ハムバンドコイル同調周波数シフト計算ソフト・・・(1)(圧縮ファイル形式、80K)

  2006−01/25     7N4RRC/山本   CYTECキットの製作/評価レポ−ト 完成版・・・ (1)(圧縮ファイル形式、311K)

  2006−01/22     JE1AHW/内田   MB1501 IF12MHz 62MHzOUT PLL−VFO回路図(暫定版)・・・(1)

  2006−01/17     7N4RRC/山本   CYTECキットの製作/評価レポ−ト ・・・ (1)(圧縮ファイル形式、159K)

  2006−01/16     JP2OMU/酒井   MB1501使用PLL−VFO リファレンス発振部をVXO化してみました ・・(1)

  2006−01/11     7N4RRC/山本   PSNタイプ 50MHzSSBトランシ−バ−の開発(暫定版) ・・・ (1)(2)

  2006−01/06     JP2OMU/酒井   MB1501使用PLL−VFO 実験風景 ・・・ (1)

  2006−01/03     JP2OMU/酒井   MB1501使用PLL−VFO & PICライタ−を製作中です。 ・・・ (1)


  Back to Top / Back to BBS